0
Seu carrinho
0
Seu carrinho

Este manual do sistema elétrico contém informação necessária para inspeção e reparo da parte elétrica da Mitsubishi L200 Sport, editado na forma de diagramas de configuração de cabeamento dos fios e diagramas de circuito de função separada.

ÍNDICE DE GRUPO
Como ler os diagramas de cabeamento
Diagramas de configuração de cabeamento dos fios
Posição de instalação das peças
Diagrama do circuito
Índice

ÍNDICE
A
Acendedor de cigarro
Aquecedor
Ar-condicionado automático
Ar-condicionado manual

B
Bloco de Junção J/B
Buzina

C
Cabine
Cabo terra
Chassi
Cigarra do monitor da iluminação
Códigos de cor dos fios
Como ler a configuração dos diagramas
Como ler os diagramas de circuito
Compartimento do motor
Composição e conteúdo dos diagramas de cabeamento
Conector de inspeção
Conector de junta (J/C)

D
Desembaçador e aquecedor do vidro traseiro
Diodo

E
ECU

F
Farol

I
Indicadores de direção e de advertência intermitente

J
Junção Centralizada

L
Lanterna, luz de posição e luz da placa de licença
Ligação de fusível e fusível
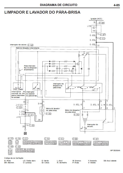
Limpador e lavador do para-brisas
Luz de advertência da pressão do óleo
Luz de advertência do filtro de combustível
Luz de advertência do freio
Luz de advertência do combustível
Luz de iluminação do cilindro da chave da ignição
Luz de neblina traseira
Luz de ré
Luz do freio
Luz interna

M
Marcas para conectores / aterramento
Medidor e indicador
Modelos
Multímetro

P
Painel corta fogo
Painel de instrumentos
Porta

R
Rádio e toca-fitas
Relé
Relógio
Reostato
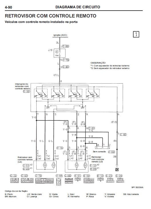
Retrovisor com controle remoto

S
Sensor
Símbolos de abreviação
Símbolos de abreviação
Sistema 4WD parcial
Sistema de carga
Sistema de controle do motor
Sistema de controle da sobremarcha
Sistema de distribuição de força
Sistema de freios anti-blocantes (ABS)
Sistema de partida
Sistema de segurança suplementar (SRS)
Sistema de trava central das portas
Sistema de trava do diferencial traseiro
Sistema imobilizador
Solenoide e válvula solenoide

T
Terra
Transmissão

V
Ventoinha do intercooler
Vidros elétricos
Vista geral do diagrama do cabeamento

Avaliações

Não há avaliações ainda.

Apenas clientes conectados que compraram este produto podem deixar uma avaliação.

Este site utiliza cookies para que você tenha a melhor experiência neste site. Se estiver navegando está dando seu consentimento para a aceitação dos cookies mencionados e a aceitação de nossa política de cookies, Clique no link para maiores informações.política de uso

ACEPTAR
Aviso de cookies
Translate »